
На семейство Lada Vesta устанавливается несколько разновидностей приборных панелей (например, белая или оранжевая). Также в зависимости от комплектации автомобиля или его года выпуска отличается программное обеспечение панели. Однако принципиальная схема подключения и назначение контактов разъема на всех этих щитках одинаковые.
Ниже представлена распиновка щитков Весты до 2022 года выпуска.


|
Контакт |
Цепь |
|---|---|
|
1 |
Выход управления внешним индикатором НРБП (не используется) |
|
2 |
Резерв |
|
3 |
К выключателю стояночного тормоза |
|
4 |
К датчику уровня тормозной жидкости |
|
5 |
К подрулевому переключателю правому |
|
6 |
К подрулевому переключателю правому |
|
7 |
К клемме “15" выключателя зажигания |
|
К |
"Масса" |
|
9 |
К клемме "30" аккумуляторной батареи |
|
10 |
К датчику ремня безопасности заднего левого пассажира (не используется) |
|
11 |
К датчику аварийного давления масла (не используется) |
|
12 |
К датчику ремня безопасности заднего среднего пассажира (не используется) |
|
13 |
К датчику ремня безопасности заднего правою пассажира (не используется) |
|
14 |
К выключателю стояночного тормоза (не используется) |
|
15 |
К датчику наружной температуры ("-") |
|
16 |
К датчику наружной температуры ("+") |
|
17 |
К датчику уровня топлива ("-") |
|
IS |
К датчику уровня топлива ("+") |
|
19 |
Шина CAN (Н - линия) |
|
20 |
Шина CAN (L - линия) |

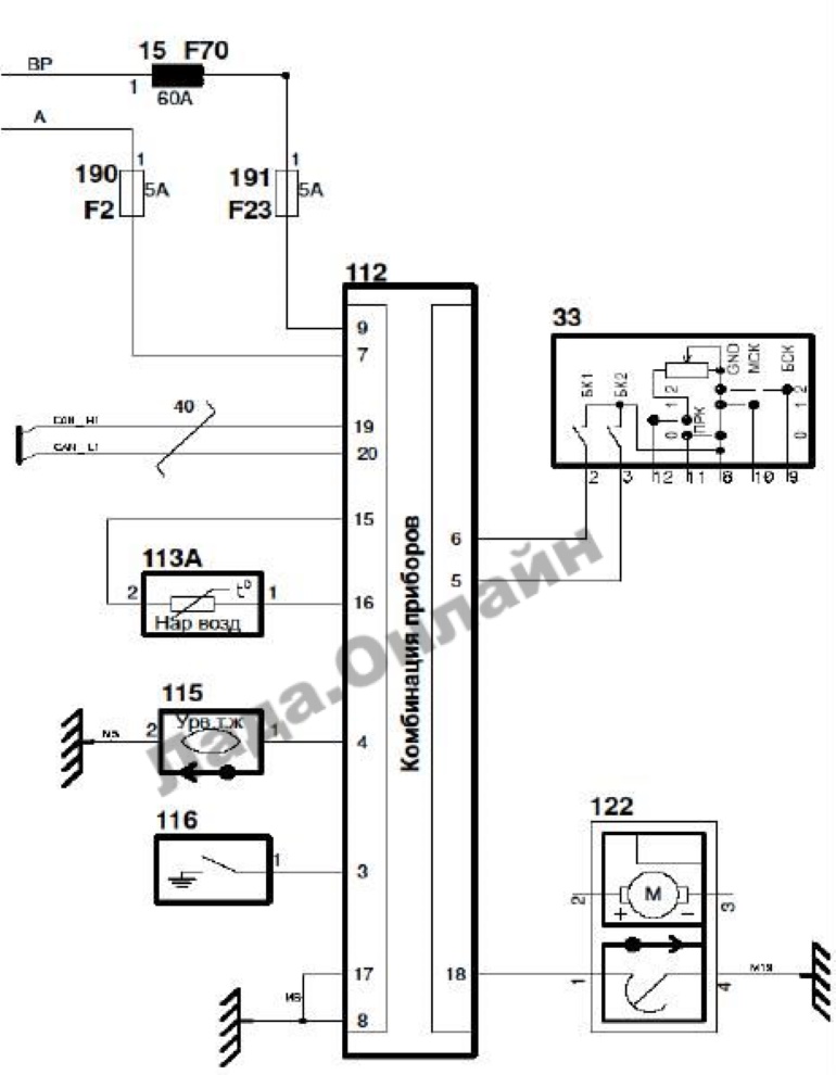
Принципиальная схема подключения комбинации приборов автомобилей LADA VESTA: 15 предохранитель 60А (F70); 33 переключатель подрулевой правый; 112 - комбинация приборов; 11ЗА - датчик температуры наружного воздуха; 115 - датчик уровня тормозной жидкости; 116 - выключатель контрольной лампы стояночного тормоза; 122 - модуль электробензонасоса; 190 - предохранитель 5A (F2); 191 - предохранитель 5А (F23).
Напомним, сборники Технологических Инструкций по Lada Vesta выложены тут.
Ключевые слова: панель приборов лада веста
Быстрая регистрация через соц.сети: