0 товаров – 0
Ваша корзина пуста

    Что нужно для установки кондиционера с климат-контролем на Lada XRAY

     10 августа 2023  Лада.Онлайн    3 608    0      

    Базовая версия Lada XRAY не оснащалась кондиционером. Готовых комплектов для установки кондиционера, например, ФРОСТ, не существует. Единственным способом остается доработать конструкцию самому, собирая все компоненты климатической системы самостоятельно.

    Владелец DDubnitskiy решил на свой Иксрей сам установить кондиционер с климат-контролем. Он составил список необходимых деталей. Практически все детали были куплены им б/у, что позволило хорошо сэкономить.

    Потребовалось

    Сайт Лада.Онлайн дополнил перечень, указав артикулы.

    Комплектующие:

    1. Корпус отопителя в сборе с испарителем кондиционера (артикулы 271106496R или 272705241R)
    2. Датчик температуры испарителя (арт. 277230128r)
    3. Сервоприводы
    4. Трубка слива конденсата (артикул 925938813R)
    5. Трубка охлаждения вещевого ящика (арт. 272289108R)
    6. Панель управления климат-контролем арт. 8450007074 в сборе с черной глянцевой рамкой.
    7. Блок управления климат-контролем (арт. 285259731R)
    8. Штатное зеркало с датчиком температуры салона (арт. датчика 277200005R).
    9. Радиатор кондиционера (арт. 921001727R)
    10. Трубки кондиционера (924402763R/924408632R, 8450020645/8450022743/8450091074/924900703R, 924804175R, 8450020644/8450091540/8450092656)
    11. Компрессор (артикулы 21910811101220 или 926000097R)
    12. Кронштейн навесного оборудования (21179-1041132-00/21179-1041132-10)
    13. Ролик натяжной (арт. 8450006996)
    14. Ремень вспомогательных агрегатов (арт. 8450006328)
    15. Резистор на вентилятор.
    16. Кусок от косы для того что бы сделать вторую скорость включения вентилятора.

    Разъемы:

    • 1379671-1 — 40 пиновый разъем для блока управления климат контролем.
    • 1379662-1 — 12 пиновый разъем для панели управления климат контролем.
    • 0987861019 — 6 пиновый разъем для датчика температуры салона.
    • 3 пиновый разъем для датчика давления фреона.
    • 2 пиновый разъем на муфту компрессора.
    • 2 пиновый разъем, который стоит на корпусе отопителя печки.

    Также потребовался провод ПВАМ сечением 0,5мм различных цветов. 

    Найти и купить нужные вам детали можно в нашем интернет-магазине.

    Установка

    План действий:

    1. Пережать трубки к радиатору отопителя и отсоединить их.
    2. Снять АКБ.
    3. Снять руль.
    4. Снять тоннель пола
    5. Снять торпедо.
    6. Снял каркас и корпус отопителя.
    7. Установить новый корпус отопителя
    8. Переставить на него радиатор и вентилятор
    9. Установить каркас в обратном порядке.
    10. Установить блок управления климатом
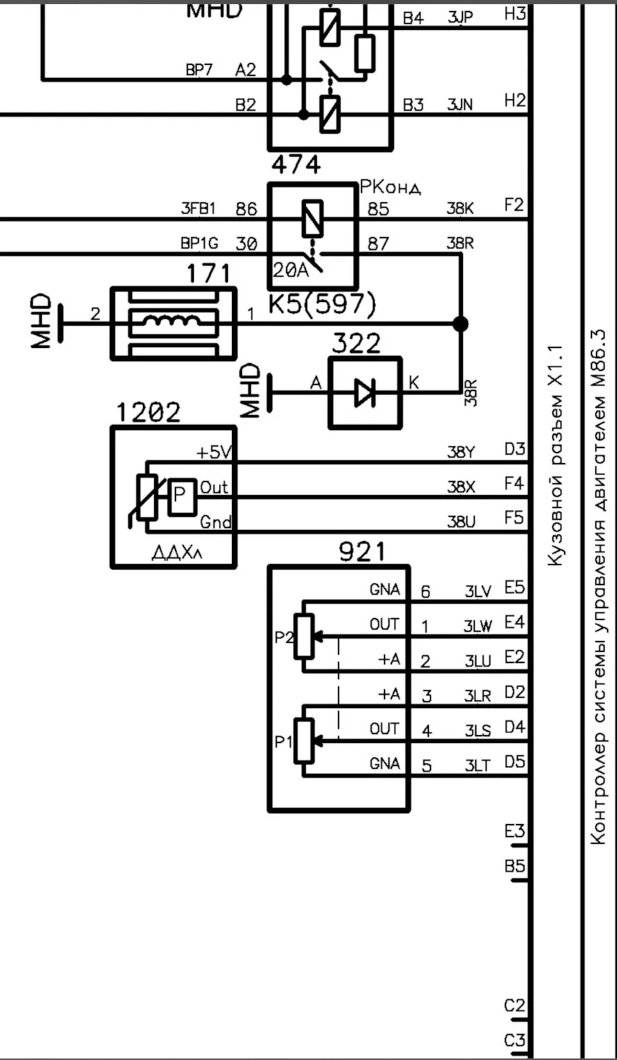
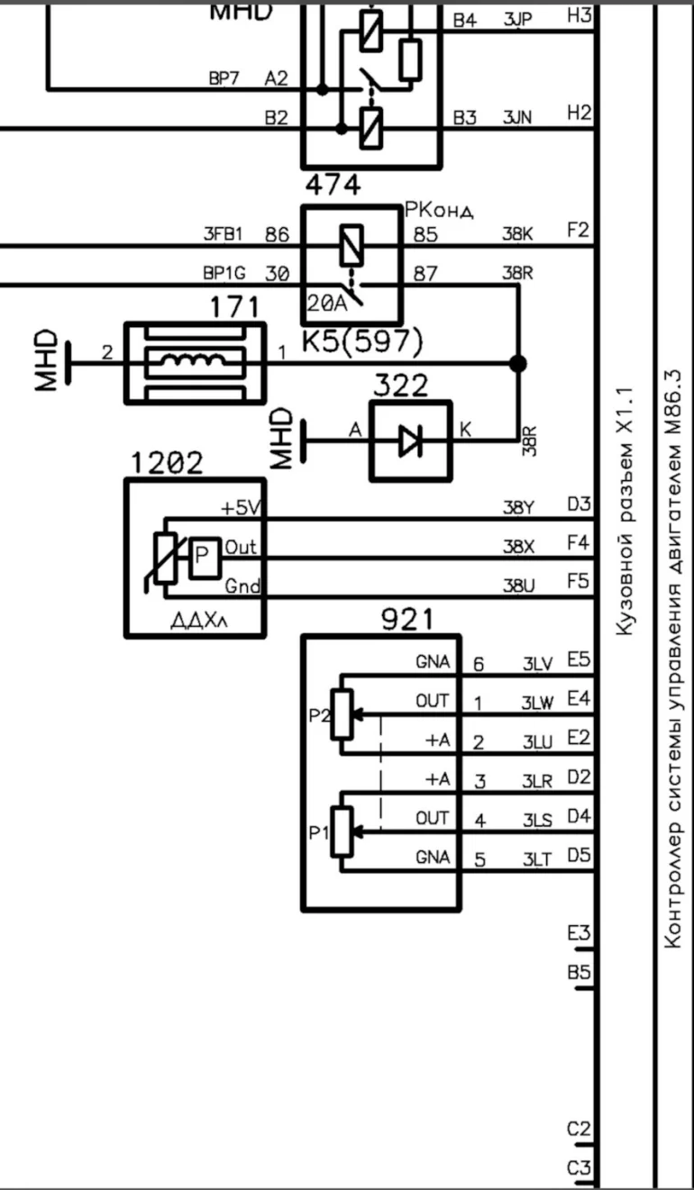
    11. Подключится к CAN шине от диагностического разъема

    На СТО установили все трубки в моторном отсеке и радиатор, поменяли кронштейн и повесили компрессор.

    Подключение

    Отличалось подключение вентилятора отопителя, плюс на этот разъем шел прямо на панель управления, пин вытащил и через гильзу к нужному разъему, минус взят с каркаса.

    Так же по штатной схеме выло выполнено включение муфты компрессора через предохранитель 15 ампер и реле 20 ампер мини.

    Было добавлено 3 провода для датчика давления фреона в ЭБУ, 2 провода на 1 и 2 скорость вентилятора, 1 провод на включение муфты компрессора.

    На силовых проводах использовал гильзы ГМЛ-4 и клеевая термоусадка, на сигнальных проводах термоусадка с припоем.

    Итог: кондиционер работает, замерять температуру на выходе не стали, потому что чувствуется что очень холодно, климат работает, но надо заехать к электрику, чтобы поменять параметр в блоке BCM для включения обогрева заднего стекла по кану.

    пишет автор.

    Другие доработки XRAY:

    Ключевые слова: кондиционер lada xray

    Поделиться в социальных сетях:

    Сколько вы готовы заплатить за установку кондиционера в авто?


    Комментарии

    Гости не могут оставлять комментарии в новостях, пожалуйста авторизируйтесь.
Поиск статей и новостей:
Поиск товаров:
Главные новости:
ТОП товаров в магазине (еще)

    Обращались ли вы к дилеру по гарантийному случаю на Lada XRAY?


    Голосовать
Этот сайт использует cookie для хранения данных. Продолжая использовать сайт, Вы даете свое согласие на работу с этими файлами.